Hello @stefanvlad
Thank you for your support.
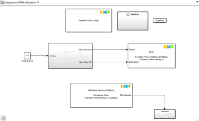
But in fast update method, when we give our period and duty cycle value to generate pwm signal the output signal is much different from what we expected.
For example,
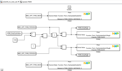
1. I want to generate pwm pulse for frequency - 25 Hz for that period value is 1176 (Core clock - 120MHz, Clock divider value is 255 and internal prescalar value is 16) and Duty cycle is 16784 (50% duty cycle). with those period and duty cycle value given to fast update block, the output pulse is with different frequency and different duty cycle.
2. And want to generate pwm pulse for frequency - 1000 Hz for that period value is 29(Core clock - 120MHz, Clock divider value is 255 and internal prescalar value is 16) and Duty cycle is 31129(95% duty cycle). with those period and duty cycle value given to fast update block, the output pulse is with different frequency and different duty cycle.
But the Pins we are using PTA0 & PTC10, in that pins we can be able to see the output waveform with different frequency & different duty cycle.
and we need to configure the 'PTC10' pin as the Low side pin with lcu configuration.
we have attached the photos by steps of which we configured.
Step-1: Pin configuration

Step-2: Pin config in port driver

Step-3: Pwm driver configuration


Step-4: Trigmux configuration for Ptc10 (Lcu1_out11)

Step-5: Lcu_instance configuration

Step-6: Lcu logic input config

Step-7: Lcu logic output configuration

Kindly check this configuration, we think that we have made some small mistake in this.
We want to generate High side pwm pulse in "PTA0" - this is ok
and Low side PWM pulse in "PTC10" - this we tried but the waveform is not able to view without fast update method.
Kindly help us with this configuration.
Thanks & regards,
Vijay