S32K3 ADC Use of external channels

cancel
Showing results for 
Show  only  | Search instead for 
Did you mean: 

S32K3 ADC Use of external channels

Jump to solution
5,496 Views
Niuyanlin
Contributor I

Hello.  NXP Team

How to use the external channel of S32K3 ADC

_0-1678280791752.png

 

.

0 Kudos
Reply
1 Solution
5,433 Views
VaneB
NXP TechSupport
NXP TechSupport

Hi @Niuyanlin 

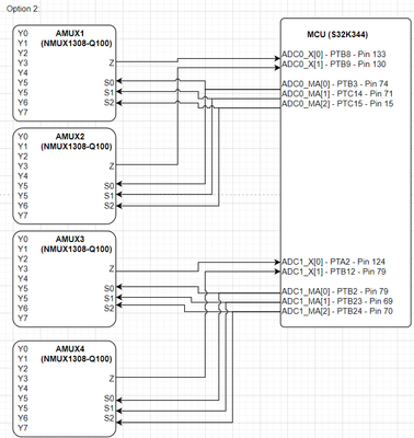
Each ADC provides 3 external decode signals (MA) to be used to select 1 channel out of 8 in the external analog multiplexers, and there can be maximum 4 of such multiplexers to connect 32 external channels, it means that these 4 multiplexers sharing the same MA signals.

VaneB_0-1678390552677.png

The ADC automatically sets the MA to control these external analog multiplexers, based on the current channel selected for conversion. Depending on the Mask Register bits, the corresponding “X” pin is sampled, and the result is stored in the matching location for the “MA” & “X” combination.

Since no external analog multiplexers have been designed on our development board, such an example has not been implemented.

View solution in original post

5 Replies
3,735 Views
PereClapers
Contributor I

Hi NPX Team, 

Related with this topic, may you please confirm if  is it possible to implement a SCH like the following diagram?

PereClapers_0-1714742575648.png

Many thanks for your support.

0 Kudos
Reply
5,480 Views
VaneB
NXP TechSupport
NXP TechSupport

Hi @Niuyanlin 

You can find examples of ADC implementation that may be useful to you in the RTD.

 

B.R.

VaneB

0 Kudos
Reply
5,472 Views
Niuyanlin
Contributor I
hello.VaneB
According to your prompt, I can't find an example of using external channel ADC in RTD. If you have a corresponding routine, I hope you can send it to me. Thank you very much.
0 Kudos
Reply
5,434 Views
VaneB
NXP TechSupport
NXP TechSupport

Hi @Niuyanlin 

Each ADC provides 3 external decode signals (MA) to be used to select 1 channel out of 8 in the external analog multiplexers, and there can be maximum 4 of such multiplexers to connect 32 external channels, it means that these 4 multiplexers sharing the same MA signals.

VaneB_0-1678390552677.png

The ADC automatically sets the MA to control these external analog multiplexers, based on the current channel selected for conversion. Depending on the Mask Register bits, the corresponding “X” pin is sampled, and the result is stored in the matching location for the “MA” & “X” combination.

Since no external analog multiplexers have been designed on our development board, such an example has not been implemented.

5,423 Views
Niuyanlin
Contributor I

@VaneB 

Thank you very much for your help.

0 Kudos
Reply